B-SJT-GSM控制水塔自動上水控制器
GSM無線水塔全自動上水控制器是通過GSM無線移動電話網絡實現信號傳輸的,由安裝在水塔上的水位信號發射器與安裝在泵房的接收控制器兩部分組成,水塔內的液位浮球開關根據水塔水位將開泵和停泵的2個信號提供給發射端,經GSM無線傳輸遠距離泵房的接收控制器,泵房的接收控制器收到信號后由2個繼電器輸出開關量信號,用以控制水泵的交流接觸器的啟動停止,達到遠程無線自動控制水塔上水控制,該系統具有溢水報警功能,一旦發生接收信號故障,發生溢水,發射端會發送溢水信號到操作人員手機APP上,該系統主要用于遠距離水塔、水箱供水,水塔與水泵距離遠,采用有線難以控制的工業現場。
功能簡介:
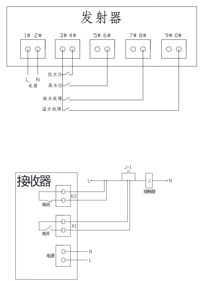
發射端接收水塔內的上下水位開關信號,下水位信號接通后即通過短信發送開泵號,上水位信號接通后即通過短信發送關泵信號。
信號傳送:發射端能把每次的開泵和關泵信號以短信的形式發送給接收器,同時也可以發送給操作人員的終端設備上(該號碼可自行修改),使操作人員隨時觀察記錄系統運行狀況。
手動控制:如果需要人為手動控制水泵的啟動及關閉,那可以使用手機給接收器內的號碼發送短信:“啟動水泵”或“關閉水泵”。
技術指標:
工作電壓:發射器:□220VAC □380VAC
接收器:□220VAC □380VAC
控制距離:只要有移動電話網絡信號的區域
輸入方式:低水位和高水位2個液位開關的開關量信號輸入及溢水液位開關量信號
輸出方式:2個繼電器干接點輸出
接點容量:輸出繼電器接點容量10A/28VDC 8A/250VAC
外形尺寸:135×200×60毫米,防水塑料外殼
注意事項:
控制器支持GSM900/GSM1800S雙頻SIM卡,聯通移動均可,并保證該卡有余額除短信發送的費用外,無其他費用。
使用方法:
1.系統的正常工作需要發射器向接收器發送短信息,所以用戶必須要把接收器內的電話號碼設置到發射器的存儲器里,這樣發射器才能向接收器的發送短信息
2.首先將SIM卡(必須是GSM-SIM卡)裝入發射器及接收器的卡槽內
3.給控制器通電(注意必需先放卡后通電),等待10秒鐘左右開機完成)
4.用其他的移動終端給發射器的電話卡號碼發送短信,設置系統的接收號碼,短信內容為:短信改寫1139########,(139########為接收器內的卡號)
5.如需要隨時接收終端,可增加接收號碼,讓發射器將信息同時發送數據到其他接收終端上,可設置5個接收終端號碼,設置方法如下
6.編輯短信:
短信改寫1:139XXXXXXXX,138XXXXXXXX,137XXXXXXXX,136XXXXXXXX,135XXXXXXXX,如需要刪除第二、第三個接收終端號碼,編輯短信:短信改寫1:139XXXXXXXX,136XXXXXXXX,135XXXXXXXX這樣當發射器每發送一次短信息,上列設置的號碼均可以收到,注意接收器的電話卡號碼需保密,如果無關人員向接收器發送開關機短信內容,接收器同樣會按照其內容動作。
另外可以通過網絡設置以上功能,首先需要打開GPRS網絡,發送短信:短信改寫6:1360217XXXX,1360217XXXX為控制器是的卡號,然后通過計算機軟件設置即可。按圖接線后,上電測試即可,注意卡內需由余額,否則無法發送及接收短信息。
7.系統運行:設備運行時,請先將水塔內的水位設置為中間位置,然后將水塔內發射器的3#4#端子短接一下,接收器收到信號后啟動水泵,進入工作狀態。
8.接收器的無源輸出為瞬時點動,與接觸器連接時,接觸器需自保持連接
9.安裝在金屬柜內會有屏蔽無信號情況,如需增加外置天線及連接線請與我公司聯系


